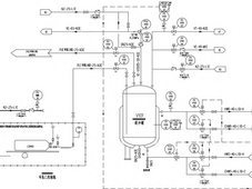
为解决传统中药复方提取物精制工艺中有效成分流失率高、杂质剔除不彻底、生产周期漫长等问题,本研究以某中药复方提取物(主要含黄酮、皂苷类活性成分)为研究对象,运用单因素试验结合正交试验对大孔树脂吸附 - 膜分离联用精制工艺进行优化,探究大孔树脂型号、上样质量浓度、膜孔径、操作压强对提取物中总黄酮、总皂苷含量以及蛋白质、鞣质去除率产生的影响。实验结果表明,最适宜的工艺条件为选用D101 型大孔树脂,上样质量浓度 1 .2 g/mL,滤膜孔径 0 .22 μm,工作压强0.3 MPa,在该条件下总黄酮、总皂苷的留存率分别达到 92 .1%、89 .5%,蛋白质、鞣质的去除率分别为 84 .9%、82 .2%,与传统醇沉工艺相比,有效成分保留率提高 20% 以上,生产周期缩短了 30.0%。该联用工艺能大幅提高中药复方提取物的精制效能与质量可靠性,具备极佳的工业化应用前景。
2026-05-15 郭东宇
在巴氏毕赤酵母胶原蛋白生产过程中,甲醇作为唯一碳源和诱导剂,其流加量对蛋白的表达效率和质量具有显著影响。同时,甲醇自身的化学毒性及可燃性对生产环境和人员构成了潜在的安全隐患。本文针对这些影响和风险进行探讨,提出基于浓度反馈与细胞代谢参数的精准控制策略,以实现甲醇浓度在最佳诱导窗口的稳定维持,从而显著提升胶原蛋白的表达量与产物质量。此外,结合法规和无菌保障要求,针对甲醇流加实施风险管理措施,为制药行业在巴氏毕赤酵母生产胶原蛋白过程中使用甲醇提供具体的应用参考。
2026-05-15 成中山
随着人工智能、集成电路、生物医药等前沿研究的持续进步,药品先进制造数字孪生愈发受到关注。目前,数字孪生技术已在制药行业实现了某些场景应用,并在优化布局、提升产品质量、降低成本等方面发挥积极作用,但其技术要求以及合规考量仍需深入分析。文章围绕药品先进制造数字孪生的挑战和关注要点进行探讨,就进一步推动生物医药产业高质量发展以及国际化进行了展望,并在技术设计和实践方面提出建议,以期为药品先进制造的科学监管以及新质生产力的发展提供一定参考。
2026-05-14 朱琪磊 ,陈庄田逸 ,曹萌
随着 ChP 2025 年版将非蒸馏法纳入注射用水 (WFI) 制备的合规路径,制药行业迎来了技术革新的重要机遇。该文以反渗透 - 电去离子 (RO-EDI) 系统为核心,对比传统蒸馏法与非蒸馏法在工艺原理、运行成本、水质控制等方面的差异,构建基于膜分离技术的全流程质量控制体系。相较于传统蒸馏法,RO-EDI 系统在运行成本方面具有显著优势。通过引入长短期记忆网络 (LSTM) 膜污染预测模型和可编程控制器智能控制系统,可实现水质参数的实时调控与发生异常时的快速响应。此外,该研究探讨了微生物污染风险与膜污染控制的技术瓶颈,提出了涵盖预处理优化、在线监测及新型消毒技术的综合解决方案。非蒸馏法在满足中国、美国及欧洲药典关键质量标准 ( 如电导率、电阻率、微生物限度 ) 的同时,展现了绿色低碳和智能化的优势,为制药企业高质量发展提供了理论支撑与实践指导。未来,高性能膜材料开发与全球法规协同将是推动非蒸馏法广泛应用的关键。
2026-05-14 赵本杰
CSL Behring多年来始终坚持应用与实时生产数据联动的动态流程模拟技术,带来的成效十分显著:生产流程更稳健,产能爬坡速度更快,可通过滚动式维护代替大规模停机,生产效率也得到了明显提升。这也正是流程模拟成为这家生物技术公司招标环节强制性要求的原因。
2026-05-13 Dr. Jörg Kempf
2026年5月13日,由PharmaTEC制药业与流程工业联合国药励展共同主办的“2026制药实验室建设与合规实践培训会”在上海成功举办。本次会议以“智建合规,质效升级”为核心主题,聚焦制药实验室智能建造、合规管控、风险防控等行业痛点,特邀多位行业资深专家,通过多场专题专业报告,深度拆解法规新政要点、落地实操方法、典型合规缺陷及对应优化方案,为参会的行业同仁搭建了高质量的技术交流学习平台,助力制药企业夯实实验室合规基础,实现质量与效率的双向升级。
2026-05-13 本网编辑
根据预灌封注射剂的质量标准和药品生产的GMP 要求,结合近三年预灌封注射剂产品实际生产过程中的实践经验,对预灌封注射剂生产工艺进行系统总结和归纳,并对工艺各步骤的操作注意事项给出重点提示。
2026-05-12 张良猛
2026年5月6日,礼来宣布,将在印第安纳州黎巴嫩(Lebanon)的两个生产基地追加45亿美元投资。至此,礼来自2020年以来在印第安纳州的资本扩张承诺总额已超过210亿美元。此次扩产正值公司GLP-1药物销售持续飙升、季度业绩远超预期之际,也是继礼来近期在韩国、中国等地扩大产能后的又一重要布局。
2026-05-11 药时代
建立药品生产洁净区环境菌库有助于为性能测试、消毒剂效果评价、环境微生物污染控制、同源性分析、制药用水系统质量控制及生产工艺反馈等提供数据支持。基于此,文章对环境菌库数据进行整理,并分析微生物的分布情况及变化,采取相应的措施,以期为微生物的污染控制提供指导。通过对环境菌库数据进行整理和分析,完善性能测试,主动控制微生物的污染,对消毒剂效果进行评价以及对生产工艺进行反馈等手段,从被动调查上升到主动预防,有效地减少了微生物的污染。首先,建立企业环境菌库,能够为制药企业的相关工艺验证(例如无菌灌装模拟试验、消毒剂效果评价等)提供环境菌和可靠的评价;其次,对菌库的数据进行分析,可以及时发现异常趋势,并采取有效的措施,降低微生物污染的风险,提高质量管理体系的有效性;最后,持续不断地对环境菌库进行更新补充,形成动态管理的环境菌库,能够为洁净环境中的微生物控制提供有效的数据保障。
2026-05-11 郭心怡、林燕、曹长雷、陈文俊
弗劳恩霍夫IMM研究所推出的InBaDtec平台,是一套全自动化的qPCR基水质分析系统,可直接在运营现场使用。无需等待数日获取实验室检测结果,最多两小时即可获知水体的微生物污染情况。
2026-05-08 Process
全球制药生产企业在自动包装生产线上普遍采用传统的PAT 动态检重装置,用于剔除检验结果出现偏差(OOS)的不合格产品,确保转移到下一环节的均为合格的包装产品。这种传统质量控制方法在生产过程中的重要性一直备受业界关注,在最新发布的2023 年版药品GMP 指南中,多个章节均对动态检重内容进行了阐述。随着基础产业的发展以及人工智能(AI)技术的引入,动态检重设备的质量得到了显著提升。本文将从包装车间动态检重秤的应用要点及动态精度等关键方面,为读者分享动态检重秤的发展现状与趋势。
2026-05-08 李文祥
无菌药品生产环境在药品生产制造等领域中扮演着至关重要的角色,直接关系到产品的质量和安全性。该文在国内外最新法规、指南要求下,介绍无菌药品生产环境监测性能确认 (EMPQ) 过程,重点阐述洁净室 EMPQ 流程、风险评估方法,并通过具体实例体现从 EMPQ 到环境监测的整体转化过程,旨在为企业无菌生产环境监测持续优化提供科学依据,确保产品质量更稳定、更安全。
2026-05-07 黎阳,高德进,陶博,谢兰桂,许航
房间压差是防止交叉污染发生的一项重要措施,但在密闭洁净室中的控制存在一定难度。本研究采用仿真模型来理解和量化密闭洁净室房间压力的可控性,并使用灵敏度分析确定影响房间压力可控性的关键因素。研究对围护气密性和溢流流量的影响进行了量化分析;同时探讨了三个耦合房间的流量 / 压力级联效应,并量化了控制系统中其他因素对房间压力可控性的影响。本文的主要结论是,创建较大的流量 / 压力级联系统可以显著提高房间压力的可控性。
2026-05-07 田林香
在制药项目中,上市节点很少是在项目收尾阶段才确定的。项目延误的隐患,其实早在工程设计、技术规范制定、供应商选择以及对GMP的理解环节就已经埋下。如果仅将确认工作视为一次最终验收,项目就会面临返工和文件积压的风险。解决问题的核心在于转变视角:“为合规而设计”应当成为主导项目推进的核心原则。
2026-05-06 Dr. Heike Kerwin
PharmaTEC制药业定于5月13日(第94届中国国际医药原料药/中间体/包装/设备交易会期间)在上海国家会展中心举办“2026制药实验室建设与合规实践培训会”。本次会议以“智建合规,质效升级”为主题,邀请行业专家围绕新政要点、实验室智能设计建造、GMP合规升级实操方法及落地案例展开分享,旨在帮助参会人员掌握从法规解读到执行落地的核心技能,推动实验室实现从合规运行到质效升级的跨越
2026-05-06 本网编辑
文章从药监部门技术检查的视角出发,通过将某生物制品公司实施的制造执行系统 (MES) 项目作为具体案例,分析和研究智慧监管背景下生物制药 MES 系统的信息化管理要求及实践情况,为生物制药企业提供有效的管理策略与方法参考,同时也为监管部门的合规性检查提供技术参考。文章围绕生物制药 MES 在数据完整性、流程追溯性、质量风险管理等核心领域的实践,结合《药品生产质量管理规范》及智慧监管相关技术要求,从生物制药 MES 信息化管理、常见功能、合规性检查及与智慧监管对接的实现途径等方面进行论述,形成兼具实操性与前瞻性的管理框架,助力行业提升 MES 系统应用水平,推动监管与企业信息化建设的协同发展。
2026-04-30 麻银林,孔丽亚,雷东,贺学锋,胡闽
细胞治疗产品作为一类“活的药物”,与传统药物相比具有更高的复杂性及可变性。通过采用质量风险控制方法,明确目标产品质量概况(QTPP)和潜在关键质量属性(CQAs),并从工艺参数(CPP)控制、物料属性(CMA)控制、过程控制及测试控制等方面建立相应的质量控制策略。
2026-04-30 陶铜静
为了文档管理的合规和效率,很多企业会上线文档管理系统信息化(DMS系统)。将文件的编写、审核、批准、生效、打印、收回及归档等流程使用线上流程管控,避免过程人员干预来降低合规风险。
2026-04-29 Dennis Wang
本文从制药装备与工艺控制角度,探讨卤化丁基胶塞关键工程参数对冻干药物水分迁移的影响,为优化包装系统提供可操作的工程策略。通过考察胶塞配方、干燥时间、规格、贮存条件等变量,构建胶塞与冻干药物水分迁移模型,并采用加速试验验证不同参数组合下冻干药物的吸湿行为。结果表明,胶塞的比表面积越大、规格越大、干燥时间越短,药物吸湿风险越高;高湿环境会加速胶塞水分迁移,小装量的冻干药物更易吸湿。基于上述数据,发现调整胶塞的选型与干燥工艺可明显控制冻干药物水分增长,为胶塞来料质控及冻干后端包装工段的设备选型、工艺参数设定提供量化依据。
2026-04-29 袁怡
当前,制药行业作为攸关国民健康的战略性新兴产业,正在转型升级的过程中面临越来越多的挑战。要应对日益激烈的行业竞争、日趋严苛的监管要求,以及个性化医疗需求不断增长的市场趋势,传统的医药制造模式已经颇显乏力。那么,制药行业应如何在创新技术的加持下,快速拥抱更适应时代发展的新范式?在这一背景下,产业技术的全球领导者施耐德电气基于对制药行业痛点需求及数字化技术趋势的深刻洞察,发布《制药4.0:工厂制造的未来蓝图》的行业白皮书,旨在为制药行业展现一幅以数据驱动品质提升、效率加速以及灵活响应的创新发展路线图,助力企业用户突破成本攀升、供应链波动、数据孤岛林立、监管要求严苛等一系列痛点和瓶颈,加速实现竞争力跃迁。
在全球医药市场竞争白热化的今天,制药企业正面临前所未有的挑战:新药研发周期压缩、质量监管日趋严格、配方工艺复杂度攀升。如何实现从实验室到生产的无缝衔接,已成为决定固体制剂企业核心竞争力的关键因素。 为此,《流程工业》制药工艺与装备期刊联合菲特中国策划了“从实验室到生产”专题,聚焦固体制剂领域的全流程工艺创新,通过专家访谈、技术解析和行业调研,探讨如何借助智能化决策系统、精准粉末开发、仿真设备、连续制造等先进技术,打通研发与生产的闭环,实现高效、灵活的药品生产。同时,结合全球经验与本土实践,为制药企业提供技术升级与协同创新的参考路径,助力行业迈向更高效、更可靠的智能制造未来。
随着生物制药产业的迅猛发展,一次性系统(SUS)凭借其灵活性强、交叉污染风险低、验证成本节省等优势,已广泛应用于从研发到商业生产的各个环节。然而,SUS 的引入也带来两大核心质量挑战:物理完整性验证与化学风险(浸出物及可提取物,E&L)管理。本文系统阐述了 SUS 完整性验证的关键技术,包括基于压力衰减、电导率、真空衰减等原理的测试方法及其适用场景。同时深入探讨了 E&L 风险的来源、评估策略(基于风险的三阶段方法)、分析方法学(如 GC-MS、LC-MS)以及安全阈值的建立。最后,本文提出将完整性验证与 E&L 风险管理整合的策略,强调在系统设计、供应商审计、标准符合性及生命周期管理等环节进行系统性风险控制的重要性,旨在为生物制药企业安全、合规、高效地应用一次性系统提供理论与技术参考。
本期《PROCESS》杂志以“生物制药工厂GMP培训改进”为核心主题,聚焦制药行业质量管理的体系优化与技术创新。杂志深入探讨了在行业新格局下,制药制造商如何通过创新培训体系来提升人员能力、强化GMP合规性,并有效应对研发与生产之间的壁垒。
随着科技的飞速发展,药品数字化生产已成为制药行业转型升级的关键驱动力。这一转型不仅能够显著提升生产效率、降低成本,还能大幅提高药品的质量与安全性,同时满足日益严格的监管要求。然而,在数字化转型的道路上,制药行业仍面临诸多挑战,如数据孤岛现象严重、复合型人才短缺以及合规性要求高等问题。为应对这些挑战,企业需要加强数据标准化建设,推动临床与产业的协同研发,并强化人才培养。
在全球制药行业快速发展的背景下,工程技术水平的提高和数字化工厂的建设对于中国制药产业的创新与升级至关重要。随着制药企业面临着日益严格的市场需求和法规要求,如何通过优化工程设计、改进生产工艺、提升设备智能化与自动化水平,成为了行业转型升级的关键。
2025年,制药行业正处于绿色低碳转型的关键时期,这既是全球可持续发展的大趋势,也是国内政策导向的必然要求。2025年政府工作报告强调推动制造业绿色化发展,提出深入实施绿色低碳先进技术示范工程,支持制药企业采用先进绿色低碳技术,实现节能减排和可持续发展。同时,报告设定了单位GDP能耗降低3%左右的目标,鼓励企业优化节能技术与装备、推广清洁能源、优化绿色工艺、加强资源循环利用,为制药行业绿色低碳转型提供了政策支持和明确方向。
本专题旨在深入探讨无菌制剂的最新法规要求、技术进展、创新工艺策略和智能化生产趋势,为国内企业提供前沿的技术洞察和实践经验。我们将聚焦微生物污染防控、人员与物料管理、数据完整性、设施和设备升级、验证与维护等方面的挑战,诚邀业内专家、学者和企业代表分享见解,共同推动我国无菌制剂产业的技术进步和创新发展。